工业监视器常见问题及维修方法
2022-03-21 乐动体育在线注册,乐动体育(中国)
KS-BJ系列温度变送器校准办法 本办法适用于本公司生产现场运行中、简单修理后的温度变送器的校准。
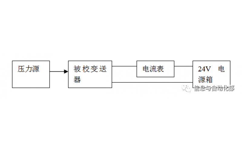
WAX-100系列压差变送器校准办法 本办法适用于本公司生产现场运行中、简单修理后及新购进的压差变送器的校准。
YTC阀门定位器调试方法
2022-03-20 乐动体育在线注册,乐动体育(中国)
费希尔(FISHER)阀门定位器调试方法
ABB阀门定位器调试方法
2022-03-19 乐动体育在线注册,乐动体育(中国)
CCS系统强制和恢复操作步骤
CCS的基本操作